機器視覺檢測無論是在也制造中一直是一個香餑餑,因為其市場應用正處于蓬勃發展階段。而光學樹脂鏡片是光學成像中應用最頻繁的一種鏡片,這種鏡片采用精密注塑成型工藝,因為這種鏡片更具有成本低、重量輕、沖擊性能好等優點。那么今天我們就是來說說眼鏡鏡片表面瑕疵是如何通過機器視覺來檢測的呢?

【主要檢測問題】
光學樹脂鏡片在生產過程中可能產生的缺陷主要包括雜質、斑點、氣泡等,并且在實際過程中由于摩擦碰撞會產生污點、劃痕等缺陷。這些缺陷會導致鏡片出現表面不均勻、透光率低下等問題,不能滿足實際產品的成型標準。
![]()
【瑕疵產生的原因】
1、氣泡:光學樹脂鏡片的氣泡是由于生產過程中材料、空氣進入原因產生的,氣泡會影響鏡片的光學特性;
2、劃痕:劃痕的產生主要原因是由于與別的物體摩擦產生的;
3、斑點:斑點是由于光學樹脂鏡片表面遭到局部腐蝕,主要原因也是因為原材料或者是生產環境的不良;
4、雜質:主要是在生產過程中雜質落到磨具或者是原材料中造成的;
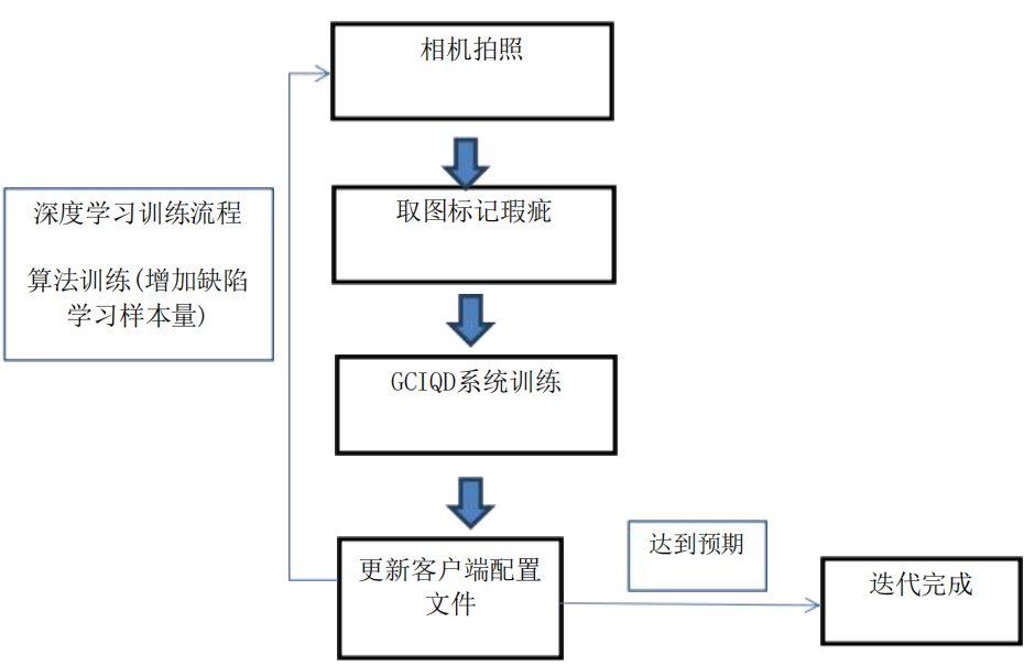
【瑕疵檢測迭代原理】
CCD 工業相機將待測目標轉換成圖像信號,通過專用的圖像數據處理系統,將像素分布和亮度、顏色等信息,轉變成數字化信號;圖像系統對這些信號進行相應的運算來抽取目標的特征,進而產生檢測結果并依此控制現場設備的動作。

【檢測系統優勢】
1、深度算法:可以根據不良品綜合多維度的邊界特征,進行訓練,做到很多傳統算法不能做到的檢測項目,不斷提高檢測精度;
2、缺陷標識:發現瑕疵時可進行聲光報警,同時產品幅面邊緣可以進行自動標記,提示及時修復,避免大量缺陷產品的產生;
3、信息打印:在檢測到瑕疵時系統會自動統計出當前瑕疵的圖像、面積、位置、大小等信息,同時可連接打印機選擇打印信息;
4、數據庫管理:可以對生產的每卷材料進行精確的質量統計,詳細的缺陷記錄和統計為生產工藝及設備狀態提供了方便,有效保證產品質量;
5、系統聯動:當系統檢測到疵點時進行聲光報警,也可在系統中加入其它連鎖I/O輸出;
6、統計分析:功能豐富的OA軟件,具備存貯、報警、統計分析、報表等功能;

小結 使用機器視覺檢測來相較于人眼其具有更高的精度、更高的效率、以及更客觀的數據等優點。所以如果你有子啊注塑行業需要檢測的問題不妨和我們取得聯系 我們將會有專業的人員和你對接。