硬質合金作為常用的結構材料,具有強度高、耐腐蝕性好、輕便、易加工等特點,是鋼鐵材料不可比擬的,在眾多領域得到廣泛的使用。保證產品質量是很大的一個工作,那么今天我們就來說說機器視覺是如何實現缺陷的檢測、提供生產效率的。
【瑕疵檢測類型】
1、容易與氧結合形成氧化膜或雜質,易造成氣孔、夾渣。氣孔問題是目前合金激光焊接研究工作中的熱點問題。
2、導熱性和熱膨脹性較高,有很大收縮應力,易軟化、變形
3、較大的熔化溫度范圍,易造成裂紋。裂紋可以分為焊縫中的結晶裂紋和近縫區的液化裂紋。
【機器視覺系統原理】

【設備系統優勢】
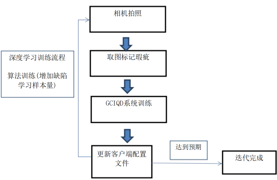
1、深度算法:可以根據不良品綜合多維度的邊界特征,進行訓練,做到很多傳統算法不能做到的檢測項目,不斷提高檢測精度;
2、缺陷標識:發現瑕疵時可進行聲光報警,同時產品幅面邊緣可以進行自動標記,提示及時修復,避免大量缺陷產品的產生;
3、信息打印:在檢測到瑕疵時系統會自動統計出當前瑕疵的圖像、面積、位置、大小等信息,同時可連接打印機選擇打印信息;
4、數據庫管理:可以對生產的每卷材料進行精確的質量統計,詳細的缺陷記錄和統計為生產工藝及設備狀態提供了方便,有效保證產品質量;
5、系統聯動:當系統檢測到疵點時進行聲光報警,也可在系統中加入其它連鎖I/O輸出;
6、統計分析:功能豐富的OA軟件,具備存貯、報警、統計分析、報表等功能;